MIK-R6000C彩色無紙記錄儀
應用范圍:
米科MIK-R6000C系列彩色無紙記錄儀,可同時記錄標準電壓、標準電流、熱電偶、熱電阻、頻率、毫伏等信號??蓭?8路報警輸出,12路變送輸出,RS232/485通訊接口,以太網接口,微型打印機接口和USB接口,SD卡插座;
品牌:米科(Asmik)
瀏覽量:
7英寸TFT高清液晶液晶屏
48路多通道輸入
15年超長記錄時間
應用范圍:
米科MIK-R6000C系列彩色無紙記錄儀,可同時記錄標準電壓、標準電流、熱電偶、熱電阻、頻率、毫伏等信號??蓭?8路報警輸出,12路變送輸出,RS232/485通訊接口,以太網接口,微型打印機接口和USB接口,SD卡插座;
品牌:米科(Asmik)
瀏覽量:
48路多通道輸入
15年超長記錄時間
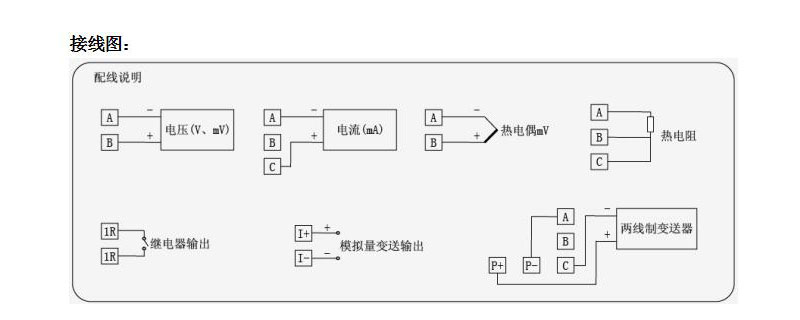
米科MIK-R6000C系列彩色無紙記錄儀48路(不含報警,變送等其它功能)萬能輸入(可組態選擇輸入:標準電壓、標準電流、熱電偶、熱電阻、頻率、毫伏等)。可帶18路報警輸出,12路變送輸出,RS232/485通訊接口,以太網接口,微型打印機接口和USB接口,SD卡插座;可供傳感器配電;具有強大的顯示功能,實時曲線顯示,歷史曲線追憶,棒圖顯示,報警列表顯示。人性化的外觀設置以及功能體現、可靠的硬件品質、精湛的制造工藝,使MIK-6000C具有更高的性能性價比。


















掃碼驚喜更多